Mórdhíol Bosca deodorization bitheolaíochta

  • Bosca deodorization bitheolaíochta

Bosca deodorization bitheolaíochta

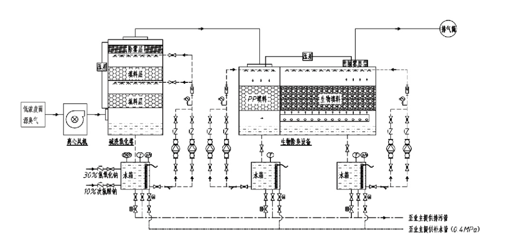
Sreabhadh Próisis

Gás gan bholadh → Córas bailiúcháin → Córas réamh-níocháin → Córas scagacháin → Lucht leanúna lártheifeacha → Córas urscaoilte
Córas cúrsaíochta Córas humidification

Réimsí Feidhmchláir do Phróisis Rialaithe Bollaí
Feirmeacha beostoic;
Gléasraí próiseála bia;
Áiseanna chun ainmhithe marbha a dhiúscairt go neamhdhíobhálach;
Plandaí ceimiceacha;
ionaid chóireála fuíolluisce;
Gineann monarchana bia agus láithreacha eile gás malodorous.
stáisiúin aistrithe dramhaíola;

Nóta: Tá an próiseas seo infheidhmithe go príomha chun cóireáil a dhéanamh ar gháis malodorous comhdhéanta de chomhdhúile ina bhfuil sulfair (H₂S, SO₂, mercaptans, sulfides, etc.), comhdhúile ina bhfuil nítrigine (NH₃, trimethylamine, amides, etc.), halaiginí agus a gcuid díorthach (gás clóirín, $ hidreacarbóin halaiginithe, $.

Cur síos ar an Táirge: Míniú ar Phrionsabail an Phróisis Díbholaithe Bitheolaíochta agus ar Thréithe Feidhmíochta

Comhtháthaíonn an t-aonad díbholaithe scagacháin agus scagacháin bhitheolaíoch trí theicneolaíocht bhitheolaíoch: scrobarnach bitheolaíoch, scagachán bitheolaíoch trickling, agus scagachán bitheolaíoch. Forbraíodh an gléas díbholaithe bitheolaíoch ilchodach seo trí bhuntáistí na dtrí theicníc bhitheolaíocha seo a shintéisiú. Téann gáis bholadh isteach sa chrios scrobarnach tríd an góilín, áit a ndéantar réamhchóireáil orthu le huisce nó le tuaslagáin tiubhaithe ceimiceach scrobarnach. Críochnaíonn an crios sciúradh seo ionsú ceimiceán intuaslagtha in uisce, baint deannaigh, agus taiseadh na ngás boladh. Ansin téann gáis mhalodorous nach bhfuil bainte amach go dtí an crios scagacháin leaba bithscagaire ilchéime. De réir mar a théann siad tríd an gciseal scagaire, aistríonn truailleáin ón gcéim gháis go dromchla an bhithscannáin:
a) Faoi ghníomhaíocht uisce spraeáilte, téann gáis malodorous i dteagmháil agus tuaslagtar laistigh den scannán uisce ar an ábhar pacála tais (meáin bhitheolaíocha).
b) Déantar comhpháirteanna malaiseacha a théann isteach sa bhithscannán a dhíghrádú laistigh den ábhar pacála trí ionsú agus dianscaoileadh miocróbach.
c) Úsáideann miocrorgánaigh comhpháirteanna malodorous ionsúite mar fhoinse fuinnimh le haghaidh atáirgeadh breise. Tarlaíonn na trí phróiseas seo ag an am céanna, rud a chinntíonn an córas iomlán
chomhlíonann caighdeáin astaíochta.

Cinneadh Paraiméadair Próisis

1. Roghnú Caidéil Uisce
2. Airde Pacála: Thart ar 0.8-1.2 m
3. Treoluas Gáis
Am cónaithe gáis laistigh den trealamh: 5-25 soicind (Is gnách go n-éiríonn lenár dtrealamh níos mó ná 20 soicind d’am cónaithe na dtúr folamh)
Treoluas gáis rialaithe ag 0.2–0.5 m/s. (Is é treoluas gáis túir treoluas líneach an gháis mheasctha a ríomhtar bunaithe ar achar trasghearrtha na dtúr folamh; tarlaíonn uastoirt an gháis ag bonn na dtúr, a úsáidtear de ghnáth le haghaidh ríomh.)
Fostaíonn ár dtrealamh pacáil orgánach polaiméire sféarúil, D = 50 mm, (neamhní) = 0.73
Déanfar toirt agus airde éifeachtach an bhithscagaire agus an ábhair bhithlíonta a ríomh ag baint úsáide as an bhfoirmle seo a leanas:
V = QT/3600
H = VT/3600
Cá háit:
V = toirt éifeachtach na ciseal pacála (m³)
Q = Ráta sreafa gáis bholadh (m³/h)
T = Túr folamh am(anna) cónaithe
H = Airde na ciseal pacála (m)
V = Túr folamh treoluas gáis (m/s)

Buntáistí Feidhmíochta a bhaineann le Rialú Boladh Bitheolaíoch

● Éifeachtúlacht Chóireála Ard agus Baint Odor Superior
Cuireann trealamh rialaithe boladh scagacháin mhiocróbach deireadh go héifeachtach le truailleáin ar leith cosúil le suilfíd hidrigine, amóinia, agus meitile mercaptan, ag seachadadh baint boladh gan íoc le héifeachtacht níos mó ná 95%.
Comhlíonann sé na ceanglais chomhshaoil ​​is déine maidir le rialú boladh ar fud réigiúin éagsúla faoi aon choinníollacha séasúracha nó aeráide.
● Próiseas Díodorization Ard agus Réasúnach
Cinntíonn an próiseas díbholaithe chun cinn réasúnach go bhfuil na hastuithe deiridh neamhdhíobhálach don duine agus d’ainmhithe. Ní cúis le truailliú tánaisteach an teicneolaíocht seo atá neamhdhíobhálach don chomhshaol.
● Gníomhaíocht mhiocróbach
Ní gá ach méid beag gníomhaire cothaitheach le linn na hoibríochta tosaigh. Coinníonn miocrorgánaigh an ghníomhaíocht optamach trí chothaithigh ó gháis sceite a ionsú.
● Caoinfhulaingt Luchtaithe Ard-Shock
Coigeartóidh an córas go huathoibríoch go dtí buaic-tiúchan gáis sceite, ag cinntiú oibriú miocróbach leanúnach le lamháltas ualach turraing láidir. Léiríonn sé seo an ghné agus an buntáiste is suntasaí a bhaineann le trealamh díbholaithe scagacháin spraeála-mhiocróbach i gcomparáid le modhanna eile.
● Saolré leathnaithe meán bitheolaíoch
Léiríonn meáin bhitheolaíocha próiseáilte go speisialta achar dromchla ard sainiúil, éascaíonn siad foirmiú agus dícheangal bithscannáin, cuir i gcoinne creimeadh agus bith-dhíghrádú, soláthraíonn siad insliú teirmeach den scoth, tréithe ardphaireasacht, titim brú íosta, agus dáileadh éifeachtach gáis / uisce. Sroicheann saol seirbhíse 8-10 mbliana.
● Oibriú Simplí, Cothabháil-Saor in Aisce
Níl aon phearsanra tiomnaithe nó gnáthchothabháil ag teastáil. Costais oibriúcháin thar a bheith íseal le bainistíocht áisiúil. In ann oibriú go leanúnach 24 uair an chloig nó úsáid eatramhach.
Cinntíonn comhpháirteanna íosta-chaitheamh cothabháil thar a bheith simplí.

Hangzhou Lvran um Chaomhnú Comhshaoil Grúpa Co, Teo.

  • 1000+

    Custaiméirí aonad seirbhíse

  • 2000+

    Cásanna Innealtóireachta Náisiúnta

Is soláthraí seirbhíse innealtóireachta córas cóireála gáis dramhaíola cuimsitheach agus monaróir trealaimh é Hangzhou Lvran Environmental Protection Group Co., Ltd, ag comhtháthú T & F, seirbhísí teicniúla, dearadh, táirgeadh, suiteáil innealtóireachta, agus seirbhís iar-díola.

We are China Bosca deodorization bitheolaíochta Suppliers and Wholesale Bosca deodorization bitheolaíochta Exporter, Company. Is fiontar náisiúnta ardteicneolaíochta é an Grúpa, fiontar eolaíochta agus teicneolaíochta i gCúige Zhejiang, ionad réigiúnach T&F, agus aonad creidmheasa ar rátáil AAA. Tá os cionn 30 paitinn mhúnla áirgiúlachta aige, an iliomad paitinní aireagáin, agus cóipchearta bogearraí. Tá comhoibriú teicniúil T&F le fada an lá ag an nGrúpa le hollscoileanna agus le hinstitiúidí intíre, lena n-áirítear an "Ionad T&F um Nuálaíocht Comhshaoil" a bunaíodh le hOllscoil Eolaíochta agus Teicneolaíochta Anhui agus an "Ionad T&F Teicneolaíocht Nua Fuinnimh agus Comhshaoil ​​​​Plasma" a forbraíodh i gcomhpháirt le hOllscoil Sci-Tech Zhejiang. Tá a bhonn T&F agus táirgthe féin bunaithe ag an nGrúpa do chomhoibriú teicniúil dhomhain. Tá croí-theicneolaíocht cóireála gáis VOC ag an nGrúpa, tá cáilíocht chonarthachta ginearálta Leibhéal 2 aige maidir le tógáil oibreacha poiblí bardasach, ceadúnas táirgeachta sábháilteachta, cáilíocht deartha speisialta Aicme B do rialú truaillithe comhshaoil ​​i gCúige Zhejiang, cáilíochtaí neamhrangaithe seirbhíse saothair, agus conraitheoireachta speisialaithe do thionscadail speisialta. Tá an Grúpa deimhnithe go ISO9001 do cháilíocht idirnáisiúnta, ISO14001 do bhainistiú comhshaoil, agus ISO45001 do shláinte agus sábháilteacht cheirde.

ONÓIR & TEASTAS

Léiríonn na honóracha seo a leanas ár brilliance. Tá táirgí ardchaighdeáin buaite againn do chustaiméirí agus buaileann muid ardmholadh ón margadh agus ó gach gné den saol le seirbhísí maithe.

  • Aonad bunúsach réimse leictrigh ardchineál pláta agus imoibreoir chun sceitheadh ​​feadh an dromchla a chosc
  • Feiste imoibriúcháin chun meatánól a shintéisiú trí úsáid a bhaint as dé-ocsaíd charbóin agus uisce agus modh chun meatánól a shintéisiú trí úsáid a bhaint as dé-ocsaíd charbóin agus uisce
  • Precipitator leictreastatach féin-ghlanadh
  • Lucht leanúna ardbhrú creimeadh-resistant le feidhm coigeartaithe treo na gaoithe
  • Lucht leanúna ard-acmhainne féin-ghlanadh inchoigeartaithe
  • Córas rialaithe réamhchóireála réamhchóireála gáis sceite gásúcháin catalaíoch
  • Glanadh gaile réimse leictreastatach leanúnach córas íonú agus cóireála gáis sceite
  • Córas trealaimh íonú gáis sceite fótalysis UV plasma teocht íseal
  • Deimhniú clárúcháin trádmharc
Nuacht agus Imeachtaí le déanaí
Roinn leat
Féach ar Tuilleadh Nuachta